



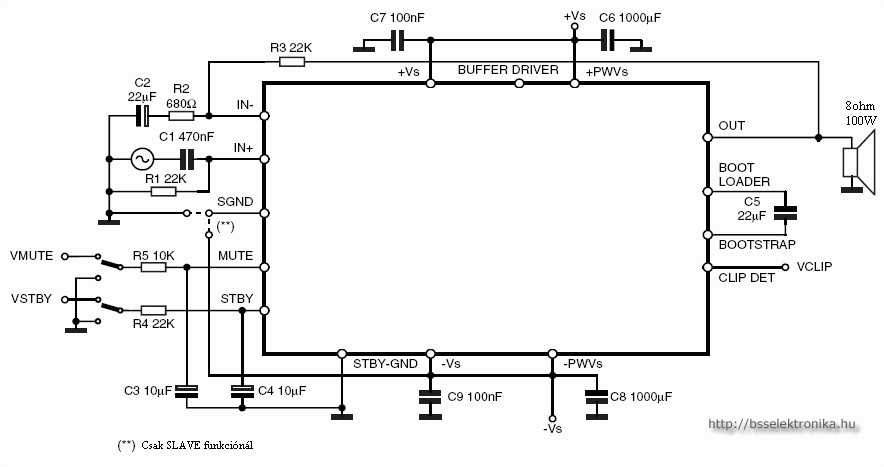
HF erősítő 2 x 100W vagy 1 x 200W
Mute és Stand-by üzemód is található az IC-nek köszönhetően. A teljesítmény miatt mindenképpen szigetelve hűtőbordára kell szerelni! A TAB a 8. lábnak felel meg. Ez az IC más kapcsolásban 2 x 200W illetve 1 x 400W -os kivitelben is megépíthető. Az erősítő szimmetrikus +-10V és +-40V között üzemeltethető! Az erőerősítő részének viszont stabil 5V feszültség szükséges. Ez még arra is jó ha esetleg ledekkel szeretnék díszíteni alkotásunkat :)
Nyomtatott áramkör
Bejelentkezés után működő funkció!





2010. január 26. 08:45
Vélemény:
21
Szavazat:
15
Mai látogató:
20
Utolsó látogatás:
Ma 13:15:25
Legújabb írás
2025-01-01 15:06















Digitális IC katalógus
Tranzisztor katalógus
Dióda katalógus
PDF dokumentációk
Fórum
Partnerek
Letöltések
Belépés / Regisztráció
Vendégkönyv
Fényképalbum
Raktár





TDA7294